联系电话:
0551-63495066
产品详情
产品概述
双封自净式防逆水封阀主要应用于清蓄水池溢流管道上。平时固阀内有水封可阻止下水管道臭气进入清水池,因大雨或下水道堵塞等造成雨污水管水位增高时可阻止污水倒灌清水池,是良好的供水卫生保护装置。
产品特点
1、结构简单,溢流顺畅无阻,具有双重水封作用。
2、阻隔臭气及污水倒灌,性能可靠,效果良好。
3、污水倒灌时所带杂物亦不影响密封性能。

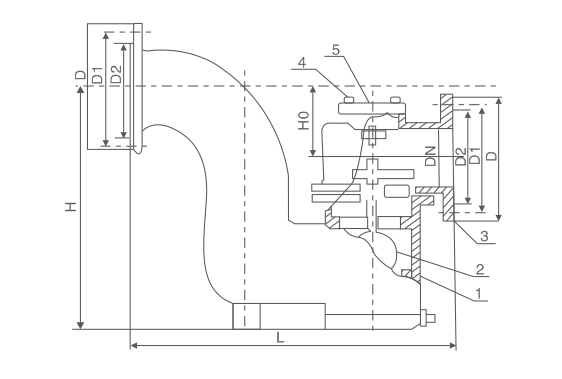
主要连接尺寸
DN | D | D1 | D2 | L | H | H0 |
80 | 200 | 160 | 135 | 500 | 380 | 85 |
100 | 220 | 180 | 155 | 560 | 420 | 85 |
150 | 285 | 240 | 210 | 690 | 510 | 85 |
200 | 340 | 295 | 265 | 825 | 600 | 95 |
250 | 395 | 350 | 320 | 945 | 700 | 95 |
300 | 445 | 400 | 368 | 1065 | 795 | 95 |
400 | 565 | 515 | 480 | 1308 | 930 | 100 |
500 | 670 | 620 | 582 | 1531 | 1080 | 100 |
600 | 780 | 725 | 682 | 1770 | 1250 | 100 |
700 | 895 | 840 | 794 | 2013 | 1440 | 120 |
800 | 1015 | 950 | 901 | 2246 | 1610 | 120 |
900 | 1115 | 1050 | 1010 | 2450 | 1810 | 120 |
1000 | 1230 | 1160 | 1110 | 2695 | 1940 | 120 |
1200 | 1455 | 1380 | 1320 | 2700 | 1780 | 140 |
1400 | 1675 | 1590 | 1530 | 3100 | 2080 | 140 |













